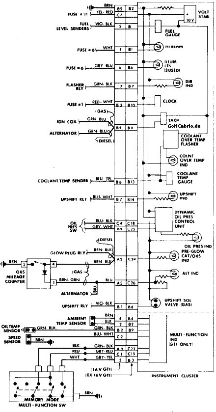
Stromlaufplan Kombiinstrument (alte ZE)
Version vom 6. Januar 2011, 14:02 Uhr von Onestone (Diskussion | Beiträge) (Die Seite wurde neu angelegt: „Kategorie:Elektrik Kategorie:Stromlaufpläne {| align="right" class="wikitable" style="margin-left:10px; margin-bottom:10px;" ! colspan="2" align="center…“)


