Stromlaufplan Scheibenwischer
| Dieser Artikel betrifft: | |
|---|---|
| Modell: | alle |
| Motor: | alle |
| Baujahr: | alle |
| Sonstiges: | - |
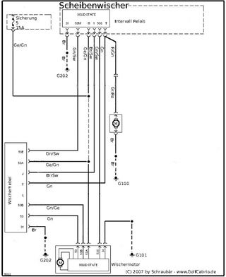
Stromlaufplan
Klemmenbezeichnung:
- 1 - Taktsignal Zündspule (-)
- 15 - Zündungsplus (+)
- 30 - Dauerplus (+)
- 31 - Fahrzeugmasse (-)
- 53 - Wischermotor, Eingang (+)
- 53A - Wischer Endabschaltung (+)
- 53B - Wischer (Nebenschlußwicklung)
Referenzen & Weblinks
-- Powered by Schraubär
